歡迎來到北京康高特 - 只為給你更好的測試體驗,只為讓我們成為更好的自己! English 中文

telphone

太陽能光伏發電系統簡介(二)

來源:北京康高特儀器設備有限公司 發布時間:2016-01-07 17:11:47 作者: 瀏覽次數:3717次 分類:技術文章

太陽能并網運行光伏系統

       并網光伏發電系統是與電網相連,并向電網饋送電能的光伏發電系統。可分為集中式大型聯網光伏系統和分散式小型聯網光伏系統。系統主要由太陽能電池方陣、聯網逆變器和控制器三大部分組成。


       利用蓄電池和太陽能電池構成獨立的供電系統來向負載提供電能,當太陽能電池輸出電能不能滿足負載要求時,由蓄電池來進行補充,而當其輸出的功率超出負載需求時,將電能儲存在蓄電池中;將太陽能電池控制系統和電網并聯,當太陽能電池輸出電能不能滿足負載要求時,由電網來進行補充;而當其輸出的功率超出負載需求時,將電能輸送到電網中。


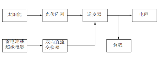
       下圖是一個太陽能光伏并網發電系統示意圖,該系統由太陽能、光伏陣列、雙向直流變換器、蓄電池或超級電容和并網逆變器構成。


--太陽能并網運行光伏系統分類

       根據聯網系統是否允許通過供電區變壓器向主電網饋電可分為:可逆流和不可逆流聯網光伏發電系統。可逆流系統是在光伏系統產生剩余電力時將該電能送入電網,由于同電網的供電方向相反,故稱為逆流;當光伏系統電力不夠時,則由電網供電。不可逆流系統是指不會出現光伏系統向電網輸電的情況,當光伏系統由于某種特殊原因產生剩余電能時,通過某種手段加以處理或放棄。


       根據聯網光伏系統是否配置貯能
裝置,分為有貯能裝置和無貯能裝置聯網光伏發電系統。配置少量蓄電池的系統,稱為有貯能系統。不配置蓄電池的系統,稱為無貯能系統。有貯能系統主動性較強,當出現電網限電、掉電、停電等情況時仍可正常供電。


--逆變器

       逆變器是將直流電變換成交流電的設備。由于太陽能電池和蓄電池發出的是直流電,當負載是交流負載時,逆變器是不可缺少的。逆變器按運行方式,可分為獨立運行逆變器和并網逆變器。


       獨立運行逆變器用于獨立運行的太陽能電池發電系統,為獨立負載供電。并網逆變器用于并網運行的太陽能電池發電系統,將發出的電能饋入電網。


太陽能光伏發電主要技術進展

       太陽能光伏發電技術主要涉及太陽能電池、電源轉換(逆變器、充電器)、控制系統、儲能系統、并網技術等領域。


--太陽能電池

       太陽能電池主要有以下幾種類型:單晶硅太陽能電池、多晶硅太陽能電池、非晶硅太陽能電池、碲化鎘電池、銅銦硒電池等。


       各類電池主要性能如下表所示:


       目前,薄膜電池的轉換效率達到6%~8%,近兩年內可達到10%~12%,五年內有望達到18%,其功率衰退問題也已解決。薄膜電池對弱光的轉化率十分高,即使在陰天照樣能夠發電。其技術正在成為太陽能電池主流技術,與晶體硅太陽能電池技術并駕齊驅。


--逆變器及控制系統

       逆變器是一種電源轉換裝置,太陽能逆變器的作用是將太陽能電池產生的DC電壓轉換成為電網兼容的AC輸出。太陽能發電系統對逆變器的主要要求是可靠、效率高、波形畸變小、功率因數高。對逆變器的性能的各種要求如下表:

在可靠性和恢復性方面

逆變器具有一定的抗干擾能力、環境適應能力、瞬時過載能力及各種保護功能

在逆變器輸出波形方面

為使光伏陣列所產生的直流電源逆變后向公共電網并網供電,*必須對逆變器的輸出電壓波形、幅值及相位等與公共電網一致,實現向電網無擾動平滑供電,輸出電流波形良好,波形畸變以及頻率波動低于門檻值。

在逆變器輸出效率方面

要求逆變器效率要大于90%。大功率逆變器在滿載時,效率必須在90%或95%以上,中小功率的逆變器在滿載時,效率必須在85%或90%以上。

在安全方面

并網的逆變器將在掉電時自動切斷且一般沒有存儲能量的電池組。同時,離網太陽能逆變器工作在獨立模式,無需與外部AC電網同步。所以,它不需要任何反孤島保護措施。



--并網技術

       國際上并網光伏發電有兩種應用方式:一種是在城鎮的建筑屋頂或其它空地上建設,和低壓配電網并聯,光伏電站發出的電力直接被用戶消耗,多余部分輸送到電網;另一種是在荒漠建設,和高壓輸電網并聯,通過輸電網輸送,降壓后再供給用電負載。


       光伏與建筑相結合的系統(BIPV)是一種先進、有潛力的高科技綠色節能建筑發電系統。


       BIPV系統也是目前上大規模利用光伏技術發電的重要市場,BIPV是光伏并網一種重要的應用形式,主要在城鎮安裝光伏電站,它是我國未來光伏發電的主要發展方向之一,我國目前已建成1
MWp BIPV低壓并網光伏電站,已經初步掌握了低壓配電網并聯的大型太陽光伏電站系統集成技術,但在關鍵設備及大容量光伏電站接入低壓電網后對電網的影響等方面還有待深如研究。


--跟蹤式光伏發電技術

       太陽能跟蹤系統有效解決了太陽能光能利用效果*佳化的問題,太陽能跟蹤系統能夠保持太陽能電池板隨時正對太陽,使太陽光的光線隨時垂直照射太陽能電池板,國外的研究顯示單軸跟蹤系統可以提高發電量20%以上,而雙軸跟蹤系統則可以將發電量提高40%之多。跟蹤控制技術現在已經非常成熟,例如:2006年德國建成的當時上*大的光伏并網電站,總容量為12MWp,全部采用雙軸跟蹤的安裝方式;此外西班牙、葡萄牙等國也在建設上百兆瓦的跟蹤光伏電站。我國目前尚未建成帶有光伏陣列跟蹤系統的并網光伏電站。中科院電工所2006年10月底在西藏羊八井建成我國第一座具有多種跟蹤方式的光伏示范電站,總容量為13.2kWp,目前處于試運行階段。

相關產品